來源:韓研活性炭網 作者:韓研活性炭網 2017-10-16
利用活性炭選擇性吸附回收氣味來提高可溶性咖啡的香氣。在本文中,提出了一種基于由SCE和吸附分離組成的綜合過程來回收咖啡的方法。它是一種包含CO的兩步試驗工廠超臨界萃取來自焙炒和研磨的咖啡的揮發性咖啡化合物(最有價值的部分)和隨后的這些風味化學品的選擇性回收步驟以及通過吸附在活性炭上去除刺激性揮發物。吸附劑通過加熱再生,通過用15cm 3的咖啡油吸收回收揮發性咖啡化合物的濃縮物流。將通過GC / MS分析的濃縮咖啡油噴霧在可溶性咖啡粉上,以在包裝之前提高可溶性咖啡香氣的質量。以前的工作包括了關于實驗程序的更多細節。

烤咖啡含有揮發性物質,構成特征香氣。這些揮發性化合物通常被稱為香氣,咖啡中已經報道了近700種化合物。咖啡中理想的氣味是由揮發物組成的微妙平衡產生的。回收在生產可溶性咖啡期間釋放的咖啡揮發物并將其放回液體咖啡提取物或提取物的干燥產物中是重要的。這增強了咖啡產品的氣味,并滿足了消費者對這些產品的喜好。為了研究和簡化整體過程,從咖啡香氣中選出了幾種關鍵的化合物。本文選擇乙酸乙酯和糠醛作為關鍵組分。乙酸乙酯是一種理想的揮發性化合物,負責咖啡香氣的水果和白蘭地成分,它是多種水果(蘋果,葡萄等)中最常見的酯類。另一方面,糠醛是一種不希望有的揮發性化合物,具有刺鼻或臭味。所以使用活性炭來選擇性的吸附解吸很重要。
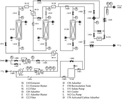
試驗流程圖在圖1中示意性地示出。它是基于兩個連續的綜合步驟,包括CO 2 超臨界萃取和吸附劑上的香氣回收。在萃取中,超臨界CO 2流過磨碎的咖啡豆的固定床并溶解固體的可提取組分。從萃取器中除去添加的溶劑,并將其加入已經放置活性炭的吸附器中。離開吸附器的清潔溶劑在中等工廠處于準等壓條件下(忽略壓降)再循環到塔中。15分鐘后,將泵關閉,并通過加熱至65℃再生吸附劑,并通過用15cm 3的咖啡油吸收回收揮發性咖啡化合物的濃縮物流。然后通過GC / MS分析濃縮的咖啡油。

根據得出數據表明活性炭在低壓(13MPa)下吸附循環更快(穿透時間越短),活性炭的吸附能力(每千克吸附劑吸附的溶質量)越高,床的利用率提高。該結果表明,在低壓下,溶質和活性炭表面之間的相互作用力高于相應的溶質-溶劑結合力。此外,在低壓下,所有的質量傳遞阻力都降低,并且可以獲得更高程度的分數床利用率。從吸附角度來看,兩種溶質獲得了吸附能力和分數床利用率相似的吸附曲線。該化合物具有相似的分子量(M EA = 88.1g / mol和M FF= 96.1g / mol)和分子尺寸,這使得糠醛(不合需要的組分)的選擇性吸附比乙酸乙酯更難。然而,糠醛分子具有更大的電子遷移率和與羰基-芳環鍵相關的反應性。這種現象解釋了糠醛和活性炭之間的較強的結合力,因此所有實驗的去除率值越高。焓(20-32 kJ / mol)比乙酸乙酯吸附熱(8-9 kJ / mol)更高的吸附熱證實了這一點。
提出的包含CO 2 超臨界萃取和活性炭香氣濃度的綜合工藝的操作條件的優化揭示了萃取-吸附壓力為12MPa(準等壓過程),萃取溫度為56℃,吸附溫度為35℃,2公斤/小時的CO 2流量允許在最終咖啡油中的揮發物的組成中獲得微妙的平衡。這種一般結果證實了用乙酸乙酯和糠醛作為關鍵咖啡化合物進行的吸附步驟的優化。該分析表明,低吸附壓力(12MPa),低吸附溫度(35oC)和低CO 2 流動劑適用于保留乙酸乙酯(所需化合物)和除去糠醛(刺激性化合物)。
溫馨提示:任何網站、媒體轉載本站原創文章則一定要寫明文章出處為:韓研活性炭網(www.henanruiwo.com),違者追究其法律責任。最終解釋權歸廣東韓研活性炭網所有,如有疑問請與我站編輯部的聯系,電話:020-39972520。
- [ 2023-01-29 ]活性炭吸附作用怎么來的
- [ 2023-01-22 ]怎么選擇木質粉狀活性炭廠家
- [ 2023-01-21 ]廢氣處理蜂窩活性炭怎么用
- [ 2023-01-20 ]木質柱狀活性炭有什么優勢
- [ 2023-01-19 ]制氮機用活性炭規格參數
- [ 2023-01-18 ]活性炭吸附次氯酸鈉
- [ 2023-01-17 ]去余氯活性炭的去除原理
- [ 2023-01-16 ]活性炭用于黃金回收-黃金炭
- [ 2023-01-15 ]活性炭復合泡沫材料
- [ 2018-12-18 ]活性炭負載氧化鐵對辛醇的氧化
主營:活性炭;椰殼活性炭;煤質活性炭;木質活性炭;果殼活性炭;蜂窩活性炭;活性炭纖維;凈水活性炭;水處理材料;空氣凈化材料.
FAQ熱門推薦
- 1、椰殼凈水活性炭哪家好?
- 2、椰殼凈水活性炭多少錢?
- 3、果殼活性炭多少錢?
- 4、購買凈水活性炭,找凈水活性炭…
- 5、果殼活性炭什么牌子好?
- 6、木質粉狀活性炭哪家好?
- 7、木質粉狀活性炭什么牌子好?
- 8、木質粉狀活性炭多少錢?
- 9、活性炭的作用幾小時生效?
- 10、蜂窩活性炭哪家好?



